ANALYZER第一热研 TB-II.G 真空气氛氧传感器 ANALYZER第一热研 TB-II.G 真空气氛氧传感器Eco Azette TB-II.G系列是检测部分使用稳定氧化锆陶瓷的烟气O2传感器。特征1、氧化锆传感器采用多层保护,结构耐HCL、SOx等腐蚀性气体的侵蚀。2. 使用寿命长(2 年保修*)3. …
ANALYZER第一热研 TB-II.G 真空气氛氧传感器
ANALYZER第一热研 TB-II.G 真空气氛氧传感器
Eco Azette TB-II.G系列是检测部分使用稳定氧化锆陶瓷的烟气O2传感器。
特征
1、氧化锆传感器采用多层保护,结构耐HCL、SOx等腐蚀性气体的侵蚀。
2. 使用寿命长(2 年保修*)
3. 结构简单,易于维护
4. 根据目标设备准备最合适的配件
5、长期稳定性测量
6. 加油过多时,-O2% 显示
应用示例
・锅炉气氛管理
・钢铁加工
・有色金属加工
・窑炉相关各种燃烧炉
・城市垃圾等焚烧炉
TB-II.G
概述

TB-II.G
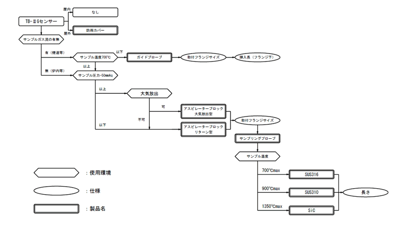
附件选择流程图

参数